朝、家の前の環4でねずみ捕り!
ふ~、ねらわれた学園(特に意味なし^^;)
僕のシグナスXは振動があまりにもひどいので
テープで補強したナックルバイザーが剥がれてきた^^;)
よく他んとこは壊れずに9.6万km走ってるわ笑
エキパイは折れたけどね笑
さて先日乗ったZ-H2のスーパーチャージャーマシンと
https://blueskyfuji.blogspot.com/2020/06/z-h2ninja-h2-6.html
永遠のドラッグマシン、V-MAXの共通点を発見した
それは
ともに「流体」を極めたこと
https://www.youtube.com/watch?v=cv2q3yh4wxc
Ninja H2系は言わずと知れたスーパーチャージャーの流体
そしてV-MAXの疑似過給システム、Vブースト機構も
https://young-machine.com/2019/12/09/51490/
実は流体を駆使したハイパワーシステムだった
私V-MAX系もちょっと語れるんだけど笑
Vバンク間のキャブに設けられたバルブが6千rpmを境に開くという画期的な手法を用いて
2つのキャブから混合気を1気筒に押し込んでしまうという荒業をやってのけ
Vブースト無しの国内仕様97PSに対して、Vブースト有りの輸出仕様はなんと145PSという
まさにほんとにターボを付けたかの如く1.5倍の馬力を叩き出した
これは2ストロークのRZ350のような2段加速でもあるし
「POCKET ROCKET」でアメリカで火のついたRZに続き
ヤマハの放った
https://global.yamaha-motor.com/jp/showroom/cp/library/yamaha_news_jpn/
アメリカの王者・ハーレーに対する刺客の矢だった!
V-MAXは流体コンセプトのため
エアダクトを用い、タンクカバーの中は広大なエアクリーナー持った(ガソリンタンクはシート下)
Ninja H2系も流体命のためエアダクトを用い
タンクカバー内に広大なインテークチャンバーがあるのはV-MAXと同一だ
(ガソリンタンクは同じく半分シート下)
V-MAXのVブースト機構の契機となったバイクは、RZ250R
この時「YPVS」という排気バルブが登場した
回転数検知のステッピングモーターを用いたデジタル制御のバルブは画期的だった
以後2ストロークにおける排気バルブはなくてはならない存在となった
その制御バルブを吸気に生かしたのがVブースト機構
当時ヤマハは流体力学の研究に熱心だったね
流体力学というのは最も難しい力学なんだそうだ
https://yumenavi.info/lecture.aspx?GNKCD=g005602
確かに流体って目に見えなかったり、寸法で測れなかったりするからね笑
言われてみれば流体のキャブは難しいからか、メーカーも少ないよね
https://www.weblio.jp/wkpja/content/キャブレター_主なキャブレター製造メーカー
バイク用なんかほぼケーヒンとミクニの2社しかないでしょう
バイクの車両メーカ数より少ないんだね
さてその画期的だったヤマハのVブースト機構ですが、なぜかV-MAX以外で使われることは無かった
2ストの排気バルブのように他社が使わなかったのはなぜでしょう?
それはヤマハがVブースト機構を特許で固めたからかもしれないね
https://www.j-platpat.inpit.go.jp/
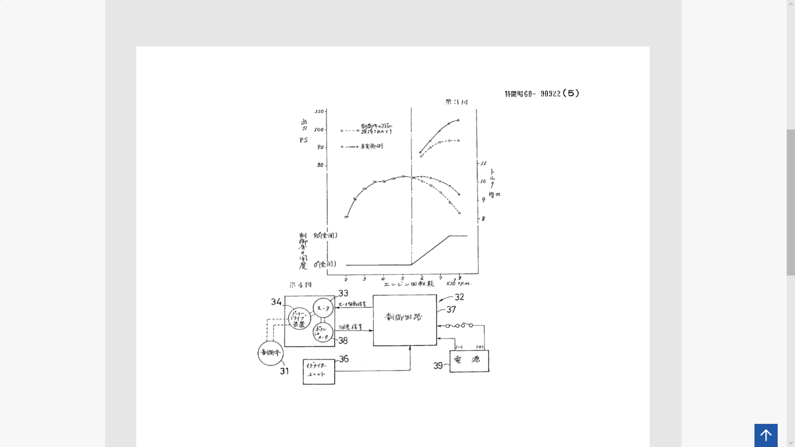
1985年、ヤマハは「多気筒エンジンの吸気装置」で特許を取得していたね
特許公報の主要ページが載ってるけど
図はまさしくV-MAXのエンジンだ笑
Vバンク間のキャブにバルブを設け、開放する
出力向上を狙った特許だ
じゃあ特許の有効期限が切れた20年後から他社が使うのでは?
これもそのようにはいかなかった、なぜなら
20年後の2005年はもうバイクもインジェクションの時代になった
ラムエアで空気をドバッと入れて、燃料噴射でブシャーと吹けばいいだけの話で
キャブの混合気を2つ連結して入れる話じゃなくなった
じゃあヤマハ自身はなんですぐ他車にも使わなかったの?
それは・・
ヤマハ自身にあまりV4エンジンのスポーツバイクが無かったからじゃないだろうか笑
直4だとキャブ間の隙間が無くVブーストは設置できず
V型エンジンが必須となる
しいていえば2ストRZV500のV4エンジンがあったが
完全レーサーゆえVブースト機構のような高出力パーツはレギュレーションでNGだろう
ゆえにはかなくもVブースト機構はV-MAXの1代限りで終わってしまったんだね
画期的なシステムだったが、生き延びることはできなかった
ある意味「孤高」の存在だったね
Ninja H2系のスーパーチャージャーもまた、公式レースに出ることはかなわず
孤高の存在を目指してるフシはあるよね笑
ある意味Ninja H2系は、V-MAXの生き方をリスペクトしてるのかもしれませんね^^)
BUILT BEYOND BELIEF !
























0 件のコメント:
コメントを投稿